鉄道業 第2回:固定資産と資金調達

EY新日本有限責任監査法人 旅客運輸セクター
公認会計士 桑垣圭輔

1. 鉄道事業の固定資産

鉄道や駅・車両などの設備を利用した運輸サービスという事業の性格から、鉄道事業固定資産は、総資産に占める割合が高く重要な資産項目として認識される場合が多いと考えられます。また、鉄道事業固定資産とその他の事業の固定資産は、財務諸表上区分して表示されます。

固定資産と資金調達については

  • 固定資産に関する取引の発生から財務報告までの流れと会計処理

  • 取替法の会計処理

  • 工事負担金等の受け入れと圧縮記帳の会計処理

  • 鉄道事業における固定資産の表示

  • 鉄道事業における特殊な資金調達・支援制度

を取り上げて解説します。
 

2. 固定資産に関する取引の発生から財務報告までの流れと会計処理

鉄道業の有形固定資産には、鉄道事業を行うのに不可欠な線路や鉄道車両が計上されていますが、その取得や除却などの会計処理に大きな違いはありません。ただし、例年多くの安全対策工事が行われるため、固定資産の取得や除却がさかんに行われていると考えられます。

(1) 鉄道業における固定資産の財務報告の流れと会計処理

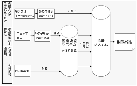
一般的な固定資産に係る業務活動を図示すると、図1のようなものが考えられます。
 

図1:固定資産に関する財務報告の流れの例


① 購入又は工事代金支払時(図1の①と対応)

取替法を適用するもの以外の鉄道事業固定資産の購入や工事に係る代金は、建設仮勘定に計上されます。


② 建設仮勘定精算時(図1の②と対応)

工事の完了時に建設仮勘定が精算され、有形固定資産が計上されます。工事完了前に一部の資産を使用する場合は、使用を開始した部分に限り、固定資産に振り替えることもあります


③ 減価償却時(図1の③と対応)

会計方針として採用している減価償却の方法に応じて、減価償却費が計上されます。


④ 除却時(図1の④と対応)

鉄道事業固定資産を除却した場合に計上される固定資産除却費は、鉄道路線の廃止などによる臨時かつ巨額なものなどを除いて、鉄道事業営業費に計上されます。


(2) 鉄道業の固定資産に関連した財務報告に係るリスクと統制活動

最終的な固定資産の財務報告数値は、固定資産管理の業務活動の中で固定資産の取得、除却、修繕、償却などの情報が加工・変換又は転送されて、計算されることになります。ただ単に情報を保存しているときよりも、情報の加工や変換、転送や転記をするときの方が、情報に誤った判断を加えたり、データの消失や誤りが発生する可能性も高くなります。そのため情報が変換又は転送される時点は、重要な意味を持っています。

そこで、どのような情報又はデータの変換点でどのような誤りが起こるのかについて、情報等の変換時点と財務報告に係るリスクおよび統制活動の例を挙げると次のようになります。


図2:財務報告リスクと統制活動の例

情報またはデータの変換時点の例

財務報告に係るリスクの例

統制活動の例

図1a.

工事代金の支払から建設仮勘定の計上(会計システムへの入力)

誤入力、入力漏れ、二重入力など

  • 見積書および請求書などの取引証憑と会計伝票との照合および承認

図1b.

建設仮勘定の精算処理を固定資産システムへ入力

誤入力、入力漏れ、二重入力のほか、
計上科目の誤り
償却開始時期の誤りなど

  • 工事代金支払時の資料と固定資産登録情報との照合および検証
  • 建設工事の工期予定日調査による精算処理漏れの有無の検証
  • 利用部門からの定期的な固定資産使用または除却の報告制度の確立
  • 建設仮勘定残高の実査(可能な場合)
  • 安全対策工事スケジュールなどと固定資産稼働状況との比較分析

図1c.

固定資産システムにおける減価償却計算

償却率の誤り、月割計算の誤りなど

  • 減価償却計算処理結果のサンプル計算チェック
  • 前年実績値および予算との対比分析
  • 固定資産システムに係るIT全般統制と業務処理統制

図1d.

固定資産システムから会計システムへの転送

誤情報の転送、転送漏れ、二重転送など

  • 固定資産システムから出力される残高と会計システムとの残高の照合
  • 固定資産システムに係るIT全般統制と業務処理統制

建設仮勘定として計上される資産は、通常は短期で固定資産へと振り替えられます。しかし、鉄道事業者の場合、路線延長工事や長期の安全対策工事などにより、長期間にわたり建設仮勘定に計上されている資産があります。また、電車を通常運行しながら工事を進める場合なども多く、その竣工時期を明確に把握することが困難なものもあります。そのため、固定資産を取得した場合、どの時点で事業用資産として使用を開始するかという期間帰属に関するリスクに留意する必要があります。
 

3. 取替法の会計処理

鉄道事業固定資産のうち、レールやまくら木など、種類および品質を同じくする多量の資産からなる固定資産で、毎年ほぼ同数量取り替えられるものは、取替資産として計上されます。当初に取得した取替資産を、取得時に固定資産に計上します。

① 1年目にレールを取得した時の処理


取替資産の一部を新しい資産と取り替えた場合は、取り替えにかかった費用を鉄道事業営業費に修繕費として計上します。取替法は同様の資産が多量にあり、個別の減価償却が実務上困難なものについて、取替時に取り替えにかかった金額を費用計上するものです。鉄道事業会計規則第13条において、取替法による会計処理が定められています。

② 2年目になり、レールが劣化した部分を新しいレールに取り替えた時の処理


取替法により、取り替えにかかった費用を計上していきますが、時間の経過とともに当初に取得した資産の価値は下落していくものと考えられることから、取得価額の50%までは減価償却を行うことが一般的です。法人税上の取扱いも取得価額の50%までは減価償却について認められています。

③ 当初計上した固定資産に係る減価償却処理


IFRSにおいて取替法における費用処理は、IAS16(IFRSにおける有形固定資産の規定)にあてはめることが困難な可能性があります。取替法が認められず、取替資産を取り替えにかかった費用を通常の固定資産として計上して減価償却をする場合、現状の取替資産を扱っている固定資産システムの管理が煩雑になり、事務的負担が重くなる可能性があります。
 

4. 工事負担金等の受け入れと圧縮記帳の会計処理

(1) 工事負担金等の範囲と分類

鉄道業では、鉄道高架化や線路増設など、安全性確保のための大規模工事が行われます。これらの工事は公共の利益を図る目的で行われることから、その工事の負担を軽減するために地方公共団体等から工事負担金等を受け入れる場合があります。工事負担金等の受け入れの対象となる工事案件は以下のように分類することができます。

図3:工事負担金等の分類

分類

工事負担金等の受け入れ対象となる工事案件

国土交通省で締結された基本事項に関する協定等に基づき施工する工事

  • 河川改修等の関連工事(鉄道橋梁および関連する施設の新設・改築等)
  • 単独立体交差化工事
  • 連続立体交差化工事

委託又は要請に基づく工事

  • 新駅の設置
  • 駅本屋の橋上化
  • 駅裏口の設置
  • 自由通路の新設

設計協議に基づく工事

  • 線路横断施設
  • 連絡施設(設備)

補助金工事(国等から補助金を受けて会社財産の新設・増設等を施工する工事)


(2) 工事負担金等の会計処理と開示

工事負担金の受け入れは、法人税法上益金として課税されるのが原則ですが、工事の資金負担を緩和するために受領した金銭を益金としてすぐに課税されたのでは、地方公共団体が工事負担金を支出した意味が薄れてしまいます。

このため、工事負担金等を受け入れ固定資産を取得した場合、その受入額に対する課税の繰延べを行うことができます。この場合、固定資産の貸借対照表価額から工事負担金等相当額を直接減額する方法と、圧縮積立金を計上する方法があります。

工事負担金等の受け入れは多額になることが多く、課税の繰延べを行うか否か、その場合に直接減額するか否かで、固定資産の貸借対照表計上額および特別損益金額に重要な影響を与えます。そのため、鉄道事業者は鉄道業における工事負担金等の会計処理を重要な会計方針として開示しています。なお、継続性の原則により一度採用した会計処理の原則および手続は毎期継続して適用しなければならず、合理的な理由により工事負担金等の会計処理を変更した場合は、重要な会計方針の変更として、その旨、その理由およびその影響額を注記する必要があります。

① 工事負担金等の受け入れ時

工事負担金等を受け入れた場合は、その受入額が収益計上されます。

② 直接減額する場合

受け入れた工事負担金等に対し、課税の繰延べを選択し直接減額する方法を採用する場合は、受入額と同額の圧縮損が計上されます。


なお、工事負担金等の受入処理について直接減額する場合は、会社は二つの方法から選択して開示することになっています。

  • 取得原価から工事負担金等に相当する金額を控除する形式で記載する方法

  • 取得原価から工事負担金等に相当する金額を控除した残高のみを記載し、当該工事負担金等の金額を注記する方法
     

③ 圧縮積立金を計上する方法

受け入れた工事負担金等に対し、課税の繰延べを選択し、決算において圧縮積立金を計上する方法を採用する場合は、工事負担金等受入額はそのまま収益となり、工事負担金等の額を含めて計上された固定資産に係る減価償却費が直接減額の場合に比べてより多く計上されます。


(3) 工事負担金等の受け入れに係る財務報告に係るリスクと統制活動

例えば直接減額する方法による場合、工事負担金等の受け入れに係る業務活動については次のような財務報告に係るリスクおよび統制活動が考えられます。

図4:工事負担金等の受け入れに係る財務報告に係るリスクと統制活動

分類

工事負担金等の受け入れ対象となる工事案件

工事負担金等を受け入れた金額の、会計システムへの入力誤入力、入力漏れ、二重入力、期間帰属の誤りなど

 

工事負担金等を減額した資産の、固定資産システムへの入力減額対象資産の誤り、処理漏れなど

 

見積書および請求書などの取引証憑と会計伝票との照合および承認
減額後の固定資産システムにおける減価償却計算誤計算など
  • 工事代金支払時の資料と固定資産登録情報との照合および検証
  • 建設工事の工期予定日による精算状況の検証
  • 利用部門からの定期的な固定資産使用又は除却の報告制度の整備
有価証券報告書などの注記情報の作成誤計算、誤集計など
工事負担金等の受け入れにより取得した固定資産の管理台帳の整備

工事負担金等の受け入れによる固定資産の取得が行われた場合は、必要とされる注記があるため、その会計処理上のリスクのほか、最終的な財務報告での開示にも注意する必要があります。
 

5.鉄道業における固定資産の表示

鉄道業における財務報告では、鉄道運賃の適切な算定に資するという目的もあるため、鉄道事業者の個別財務諸表の貸借対照表において、「鉄道業会計規則」の規定により、鉄道事業のための投資とその他の事業のための投資を区分して固定資産を表示することが求められています。

各事業の固定資産には有形固定資産および無形固定資産を含めて表示することとされており、資産の種類別(建物、車両等)の固定資産の表示は行いません。

図5:個別貸借対照表の例示

一方、連結財務諸表については、一般の事業会社とおおむね同様な表示がなされています。
 

6. 鉄道事業における特殊な資金調達の制度

鉄道業は公共性の高い事業であり、「安全確保」、「輸送力増強」などのため毎期多額の設備投資を行うことを求められていることから、次のような各種制度が設けられています。

(1) 政府等の助成・補助制度

鉄道は社会的インフラであることから、補助金の供与、利子差額補給など各種の助成・補助がなされてきました。

(2) 日本政策投資銀行からの融資

日本政策投資銀行からの総事業費の50%までの政策融資は、「安全対策」・「輸送力増強」の他、「利便性向上」のための施設整備など幅広く適用されています。

(3) 超長期社債

短期社債で資金を調達すれば金利は抑えられる傾向にありますが、金融緩和を受け、長期社債でも超低金利の状態が続いています。そのため30年債や40年債といった超長期社債を発行することで資金調達を行うケースもあります。安全投資に多額の資金を必要とする鉄道事業者においては有効な資金調達手段といえます。

(4) 交通エコロジー・モビリティ財団による支援

鉄道に限らず、運輸及びその関連分野におけるバリアフリー化の推進ならびに環境対策の推進を目的とするエコロジー・モビリティ財団(通称、エコモ財団)による支援や貸付制度もあります。





企業会計ナビ

会計・監査や経営にまつわる最新情報、解説記事などを発信しています。 

企業会計ナビ